污水处理的需求是伴随着城市的诞生而产生的。城市污水处理技术,历经数百年变迁,从最初的一级处理发展到现在的三级处理,从简单的消毒沉淀到有机物去除、脱氮除磷再到深度处理回用。其中,活性污泥法的问世更是具有划时代的意义,而今年正值活性污泥法诞生100周年。城市污水处理技术今后究竟将如何发展?对此,不如先让我们回顾一下那些年城市污水处理走过的路。城市污水处理历史可追溯到古罗马时期,那个时期环境容量大,水体的自净能力也能够满足人类的用水需求,人们仅需考虑排水问题即可。而后,城市化进程加快,生活污水通过传播细菌引发了传染病的蔓延,出于健康的考虑,人类开始对排放的生活污水处进行处理。早期的处理方式采用石灰、明矾等进行沉淀或用漂白粉进行消毒。明代晚期,我国已有污水净化装置。但由于当时需求性不强,我国生活污水仍以农业灌溉为主。1762年,英国开始采用石灰及金属盐类等处理城市污水。
十八世纪中叶,欧洲工业革命开始,其中,城市生活污水中的有机物成为去除重点。1881年,法国科学家发明了第一座生物反应器,也是第一座厌氧生物处理池—moris池诞生,拉开了生物法处理污水的序幕。1893年,第一座生物滤池在英国Wales投入使用,并迅速在欧洲北美等国家推广。技术的发展,推动了标准的产生。1912年,英国皇家污水处理委员会提出以BOD5来评价水质的污染程度。1914年,Arden和Lokett在英国化学工学会上发表了一篇关于活性污泥法的论文,并于同年在英国曼彻斯特市开创了世界上第一座活性污泥法污水处理试验厂。两年后,美国正式建立了第一座活性污泥法污水处理厂。活性污泥法的诞生,奠定了未来100年间城市污水处理技术的基础。活性污泥法诞生之初,采用的是充-排式工艺,由于当时自动控制技术与设备条件相对落后,导致其操作繁琐,易于堵塞,与生物滤池相比并无明显优势。之后连续进水的推流式活性污泥法(CAs法)(如图1)出现后很快就将其取代,但由于推流式反应器中污泥耗氧速度沿池长是变化的,供氧速率难以与其配合,活性污泥法又面临局部供氧不足的难题。1936年提出的渐曝气活性污泥法(TAAs)和1942年提出的阶段曝气法(SFAS),分别从曝气方式及进水方式上改善了供氧平衡。1950年,美国的麦金尼提出了完全混合式活性污泥法。该方法通过改变活性污泥微生物群的生存方式,使其适应曝气池中因基质浓度的梯度变化,有效解决了污泥膨胀的问题。
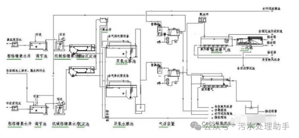
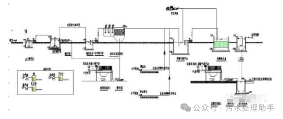
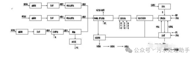
随着在实际生产生的广泛应用和技术上的不断革新改进,20世纪40-60年代,活性污泥法逐渐取代了生物膜法,成为污水处理的主流工艺。1921年,活性污泥法传播到中国,中国建设了第一座污水处理厂—上海北区污水处理厂。1926年及1927年又分别建设了上海东区及西区污水厂,当时3座水厂的日处理量共为3.55万吨。20世纪50年代,水体富营养化问题凸显,脱氮除磷成为污水处理的另一主要诉求。于是,在活性污泥法的基础上衍生出了一系列的脱氮除磷工艺。1969年,美国的Barth提出采用三段法除氮(如图3),第一段是好氧段,主要去除有机物,第二段加碱硝化,第三段是厌氧反硝化,除氮。1973年,Barnard在原有工艺基础上,将缺氧和好氧反应器完全分隔,污泥回流到缺氧反应器,并添加了内回流装置,缩短了工艺流程,也就现在常说的缺氧好氧(A/O)工艺(如图4)。70年代,美国专家在A/O工艺的基础上,再加上除磷就成了A2O工艺(如图5)。我国1986年建厂的广州大坦沙污水处理厂,采用的就是A2O工艺,当时的设计处理水量为15万吨,是当时世界上最大的采用A2O工艺的污水处理厂。A2O工艺是将生物处理厌氧段和好氧段进行了空间分割,而氧化沟则为封闭的沟渠型结构,结合了推流式和完全混合式活性污泥法的特点,集曝气、沉淀和污泥稳定于一体。污水和活性污泥的混合液不断地循环流动,系统中能够形成好氧区和缺氧区,进而实现生物脱氮除磷(如图6)。氧化沟白天进水曝气,夜间用作沉淀池。活性污泥法相比 , 其具有处理工艺及构筑物简单、泥龄长、剩余污泥少且容易脱水、处理效果稳定等优势。1953年,荷兰的公共卫生工程研究协会的Pasveer研究所提出了氧化沟工艺,也被称为“帕斯维尔沟”。1954年,在荷兰的伏肖汀(Voorshoten)建造了第一座氧化沟污水处理厂,当时服务人口仅为360人。60 年代,这项技术在欧洲、北美和南非等各国得到了迅速推广和应用。据统计,到1977年为止,在西欧有超过2000多座的帕斯维尔型氧化沟投入运行。1967年,荷兰DHV公司开发研制了卡鲁塞尔(Carroussel)氧化沟。它是一个由多渠串联组成的氧化沟系统。卡鲁塞尔氧化沟的发展经历了普通卡鲁塞尔氧化沟、卡鲁塞尔2000氧化沟和卡鲁塞尔3000氧化沟三个阶段。1970年,美国的Envirex公司投放生产了奥贝尔(Orbal)氧化沟。它由3条同心园形或椭圆形渠道组成,各渠道之间相通,进水先引入最外的渠道,在其中不断循环的同时,依次进入下一个渠道,相当于一系列完全混合反应池串联在一起,最后从中心的渠道排出。交替式工作氧化沟是由丹麦克鲁格(Kruger)公司研制,该工艺造价低,易于维护,通常有双沟交替和三沟交替(T型氧化沟)的氧化沟系统和半交替工作式氧化沟。早期的两段法只是将一套活性污泥法的两组构筑物串联,一段和二段曝气池体积相同,且多合并建设,大部分有机物在第一段被吸附降解,第二段的污泥负荷很低,其出水水质要优于相同体积曝气池的单级活性污泥法(如图7)。然而,由于第一段曝气池体积减小了一倍,相当于污泥负荷增加了一倍,处在易发生污泥膨胀的阶段,运行管理较为困难。20世纪70年代中期,德国的Botho Bohnke教授开发了AB工艺(如图8)。该工艺在传统两段法的基础上进一步提高了第一段即A段的污泥负荷,以高负荷、短泥龄的方式运行,而B段与常规活性污泥法相似,负荷较低,泥龄较长,A段由于泥龄短、泥量大对磷的去除效果很好,经A段去除了大量的有机物以后B段的体积可大大减小,其低负荷的运行方式可提高出水水质。但是由于A段去除了大量的有机物导致B段碳源缺失,所以在处理低浓度的城市污水时该工艺的优势并不明显。其后,为了解决脱氮时硝化菌需要长泥龄,除磷时聚磷微生物需要短泥龄的矛盾,开发了AO-A2O工艺(如图9)。该工艺由两段相对独立的脱氮和除磷工艺组成,第一段泥龄短,主要用于除磷,第二段泥龄长、负荷低,用于脱氮。在AO-A2O工艺基础上奥地利研发出了Hybrid工艺(如图10),该工艺的两段之间有三个内回流装置,可以为第一段曝气池提供硝态氮、硝化菌以及为第二段曝气池提供碳源。第一段主要是去除有机物和磷,第二段是硝化功能,并靠第一段曝气池回流混合液进行反硝化脱氮。序批式活性污泥法(SBR)工艺是在时间上将厌氧段与好氧段进行分割。20 世纪70 年代初由美国Irvine公司开发。它在流程上只有一个基本单元,集调节池、曝气池和二沉池的功能于一池,进行水质水量调节、微生物降解有机物和固液分离等。经典 SBR 反应器的运行过程为:进水→曝气→沉淀→滗水→待机(如图11、 12)。80 年代初,连续进水的 ICEAS 工艺诞生(如图13)。该工艺在传统的SBR工艺基础上,在反应池中增加一道隔墙 ,将反应池分隔为小体积的预反应区和大体积的主反应区,污水连续流入预反应区,然后通过隔墙下端的小孔以层流速度进入主反应区,解决了间歇式进水的问题。随后, Goranzy 教授开发了 CASS /CAST 工艺。与ICEAS工艺类似,在反应池前段增加了一个选择段,污水先与来自主反应区的回流混合液在选择段混合,在厌氧条件下,选择段相当于前置厌氧池,为高效除磷创造了有利条件。90 年代,比利时的西格斯公司在三沟式氧化沟的基础上开发了 UNITANK 系统。它由 3 个矩形池组成,其中外边两侧的矩形池既可做曝气池,又可做沉淀池,中间一个矩形池只做曝气池该工艺把传统 SBR的时间推流与连续系统的空间推流有效地结合了起来。MSBR法即改良型的SBR( Modified SBR),采用单池多格方式,结合了传统活性污泥法和SBR技术的优点。反应器由曝气格和两个交替序批处理格组成。主曝气格在整个运行周期过程中保持连续曝气,而每半个周期过程中,两个序批处理格交替分别作为SBR和澄清池。该工艺可连续进水且可使用更少的连接管、泵和阀门。近几十年,能源、资源的短缺已经引起了广泛的关注,进一步脱氮除磷及对能源节约及资源回收的需求成为了污水处理工艺发展的主流方向。一批新兴脱氮除磷技术得以应用。1994年,荷兰Delft大学开发了厌氧氨氧化(ANAMMOX)技术,厌氧氨氧化菌在缺氧环境中,能够将铵离子(NH4+)用亚硝酸根(NO2-)氧化为氮气。该工艺与传统反硝化工艺相比是完全自养,不需任何有机碳源。1998年,荷兰Delft大学基于短程硝化反硝化原理开发了SHARON工艺,首例工程在荷兰鹿特丹DOKHAVEN水厂。其基本原理是在同一反应器内,先在有氧条件下利用亚硝化细菌将氨氧化成NO2-;然后再在缺氧条件下已有机物为电子供体将亚硝酸盐反硝化,形成氮气。工艺流程缩短且无需加碱中和。与传统活性污泥法相比可减少25%的供氧量及40%的反硝化碳源,有利于资源能源的回收利用,更适用于碳氮比浓度较低的城市废水。目前,以SHARON工艺为硝化反应器,ANAMMOX工艺为反硝化反应器,与传统工艺相比能够节省60%的供氧和100%的碳源。近十几年,随着污染加剧,水资源短缺严重,人类对水质提出了更高的要求,污水深度处理与回用技术兴起。污水处理厂的侧重点不再是核算污染物的排放量,而是如何改善水质。生物膜及膜分离技术开始显现其独特优势。生物膜技术在20世纪60-70年代,随着新型合成材料的大量涌现再次发展起来,主要工艺有生物滤池、生物转盘、生物接触氧化、生物流化床等。目前,应用较多的膜处理技术主要有微滤(MF)、超滤(UF)、反渗透(RO)和膜生物反应器(MBR)技术。本世纪初的新加坡“Newwater ”水厂就是采用在二级处理后加超滤膜及反渗透膜的方式进行再生水回用处理。以史为鉴,可知兴替。回顾整个历史过程,城市生活污水处理的足迹随着人类健康的需求、水环境质量的变化、污水的处理程度在一级级的加深,同时操作管理、资金占地等成本问题又推动了水处理工艺技术的不断进化,其操作、占地、程序步骤、能源资源的投入都在一点点地简化。人们对水质的需求越来越高,而处理过程却越来越趋于简便。有趣的是,无论近几年业界所看好的厌氧生物技术还是源分离最终的土地灌溉,城市污水处理似乎又回到了它最初的形式,尽管其中蕴含的科技含量早已不可同日而语。大繁若简,最终还是归于自然。










